中国煤炭新闻网

唐山矿西翼自动调压装置的研制与应用
2019-04-29  出处:煤客网  煤客新闻网  煤矿网  来源:网络   人气:0   

〔摘要〕唐山矿为高瓦斯矿井,通风系统复杂,局部生产区域风量小、通风压力低,系统相对抗灾能力较弱,特别是西翼采空区为矿井通风系统的“神经末梢”,采空区瓦斯涌出受大气压力影响的问题相当突出。借鉴已有的西翼人工调压治理瓦斯的成功经验,结合西翼现场具体条件,成功地研制自动调压装置,抑制瓦斯异常涌出,效果非常明显。文章重点介绍自动调压装置的结构、工作原理以及应用后取得的效果。

〔关键词〕西翼自动调压装置;研制;应用唐山矿井深巷远,通风系统复杂,局部生产区域风量小、通风压力低,系统相对抗灾能力较弱,采空区瓦斯涌出受大气压力影响的问题相当突出。为了解决采空区瓦斯,公司在11水平西翼系统建立了调压室,即西翼大巷六横管以外设立3道永久调节风门和在西翼副巷设立2道永久调节风门,通过人工调节西翼11水平的通风压力,克服大气压力对西翼采空区瓦斯影响,同时在西翼各密闭处实施瓦斯抽放,西翼通风系统示意图见图1。但人工调节存在滞后性,经常造成西翼副巷瓦斯浓度超限、1240总回瓦斯浓度超过0.75%,在安全管理上存在较大隐患。为此研制了自动调压装置,为矿井安全生产提供了安全保证。

图1西翼通风系统示意图

1 西翼自动调压装置的结构及工作原理
 

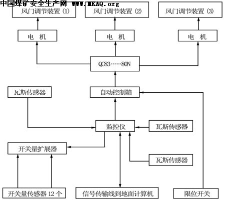
1.1结构 该装置主要有两部分组成:一是调压机械传动部分,二是监测系统传感和控制部分,机械传动部分示意图见图2。监测系统传感和控制部分方框图见图3。
 

1.1.1机械传动部分 机械传动部分由可调窗口、扇叶、齿轮、减速器、电机组成。可调窗口是用1.5mm的钢板做成1350mm×500mm×500mm的筒子形。扇叶安装在可调窗口内部中间的旋转轴上,由外部电机经过减速后通过齿轮咬合带动扇叶旋转。
 

1.1.2监测系统传感和控制部分 该部分主要由地面计算机监测系统、瓦斯传感器、风速传感器、压力传感器、监控仪、传输线路组成。传输线路一端连接在电机上,另一端与地面监测系统相连。
 

1.2工作原理 西翼调压装置的活动扇叶调节面积为4档控制,它改变过去人工调节,采取在地面利用监测系统控制命令,采用定时决定调压装置活动扇叶偏转角度来决定风门调节口的调节面积大小,结合以前人工调节实测数据实现对自动调压装置进行控制,提高西翼系统的通风压力,抑制大气压力连续降低造成瓦斯的异常涌出,提高矿井的安全可控程度。
 

2 安装与调试

机械传动部分固定在调节风窗上,监控仪用铅丝固定在巷道碹帮上。瓦斯传感器分别布置在14横管以外、11横管以外、6横管以外3个测点;压差传感器布置在西翼6横管以外3道风门处。 安装完成后,对西翼系统进行了调试,调试结果见表1 表1

风窗调节面积与风压变化对照表 调节控制档次 1 2 3 4 风窗调节面积(m2)
0.20
0.35
0.50
0.65
风门压力变化 50 80 100 130

 

图2机械传动部分示意图

 1/2    1 2 下一页 尾页

  • 最新文章
  • 热门文章